GM Service Manual Online
For 1990-2009 cars only

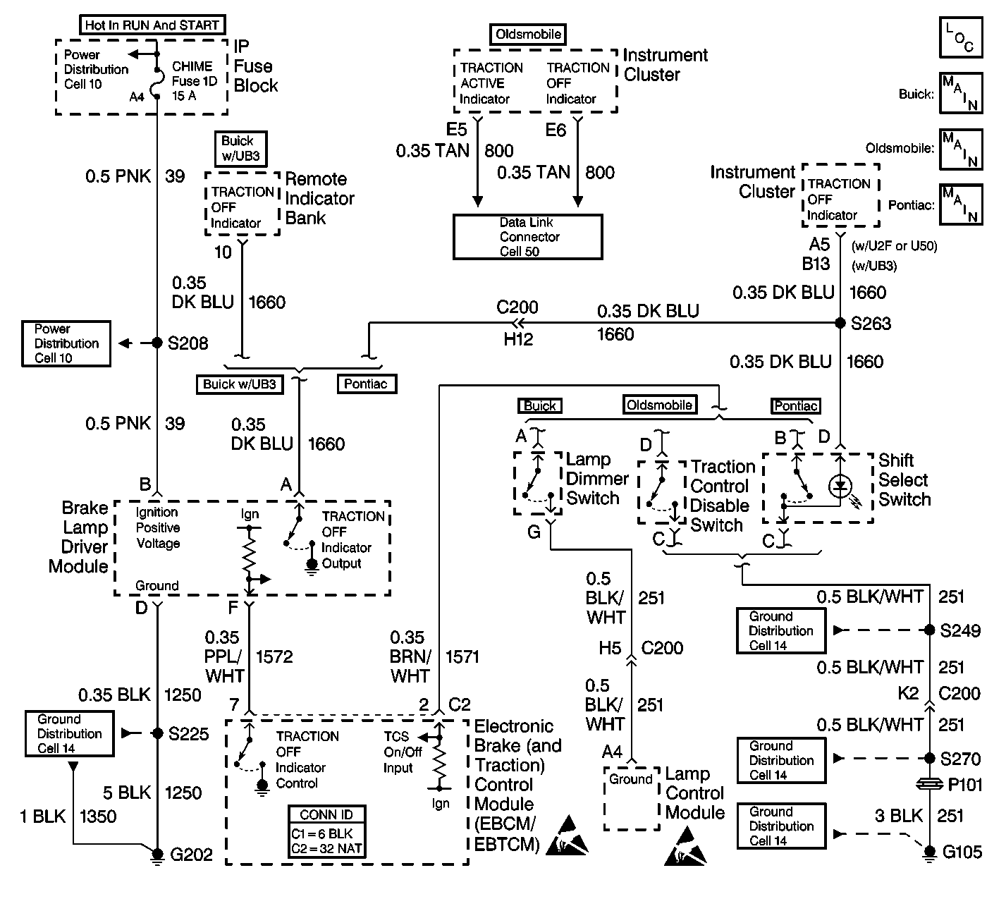
Object Number: 375191  Size: LF
ABS Components
Cell 44: Buick Indicators
Cell 44: Pontiac Indicators
Cell 44: Oldsmobile Indicators
Cell 10: IGN SW Fuse (1 of 2)
Cell 10: PCM Fuse
Cell 14: G202
Cell 14: G105 (2 of 4)
Cell 14: G102 and G105 (1 of 4)
Cell 14: G105 (3 of 4)
Handling ESD Sensitive Parts Notice
Handling ESD Sensitive Parts Notice
Cell 50: UART Serial Data Line

Circuit Description

If the vehicle is equipped with a U23, or a UH8 IPC, then the TRACTION OFF indicator is controlled by the serial data transmitted over the UART line from the EBTCM to the IPC.

If the vehicle is equipped with and IPC other then those stated above, then the TRACTION OFF indicator driver circuit runs from the IPC through the brake lamp driver module to the EBTCM. The indicator is supplied voltage from the IPC. The EBTCM controls the TRACTION OFF indicator through brake lamp driver module. The brake lamp driver module acts as an invertor, when the EBTCM supplies a ground for the brake lamp driver module, the indicator remains off. When the EBTCM removes the ground for the brake lamp driver module, the indicator turns on by using the ground at the brake lamp driver module terminal D. When the Traction Control switch is pressed, the EBTCM sees the voltage on CKT 1571 go low, the EBTCM disables Traction Control and removes the ground for the TRACTION OFF indicator and the indicator turns on.

Diagnostic Aids

    • Buick uses two clusters: the U23 and the UB3. The U23 TRACTION OFF indicator is controlled by messages over the UART serial data line. The UB3 cluster is hard wired through the brake lamp driver module to the EBTCM. The EBTCM controls the TRACTION OFF indicator.
    • Oldsmobile uses one cluster: the UH8. The UH8 TRACTION OFF indicator is controlled by the UART serial data line.
    • Pontiac uses three different clusters: the UB3, the U50, and the U2F. All of these clusters are hard wired through the brake lamp driver module to the EBTCM. The EBTCM controls the TRACTION OFF indicator.
    • If the ABS indicator is on, then the TRACTION OFF indicator will also be on, always check the ABS Indicator first.

Test Description

The number below refer to the step number on the diagnostic table.

  1. This step checks to see if the cluster is hard wired, or controlled by serial data.

Traction Off Indicator On with No DTC Set

Step

Action

Value(s)

Yes

No

1

Was the Diagnostic System Check performed?

--

Go to Step 2

Go to Diagnostic System Check

2

Is this vehicle equipped with a U23, or a UH8 instrument cluster?

--

Go to Step 3

Go to Step 8

3

  1. Turn the ignition switch to the RUN position. Do not start the engine.
  2. Use a scan tool in order to enter ABS Data List.
  3. While monitoring the TCS ON/OFF Switch status, press and release the TCS switch.

Does the switch status change from pressed to released as the TCS switch is pressed and released?

--

Go to Step 6

Go to Step 4

4

  1. Turn the ignition switch to the OFF position.
  2. Install the J 39700 universal pinout box using the J 39700-25 cable adapter to the harness connector only.
  3. Using the J 39200 DMM, measure the resistance between terminal 2 and B of the J 39700 .

Is the resistance equal to the specified value?

OL (infinite)

Go to Step 10

Go to Step 5

5

Repair CKT 1571 for a short to ground. Refer to Wiring Repairs in Wiring Systems.

Is the repair complete?

--

Go to Diagnostic System Check

--

6

  1. Turn the ignition switch to the RUN position. Do not start the engine.
  2. With a scan tool in ABS/TCS Special Tests, command the TRACTION OFF indicator off.

Does the indicator turn off?

--

Go to Step 10

Go to Step 7

7

Suspect IPC. Refer to Diagnostic System Check - Instrument Cluster in Instrument Panel, Gauges and Console.

Is the diagnosis complete?

--

Go to Diagnostic System Check

--

8

  1. Turn the ignition switch to the RUN position. Do not start the engine.
  2. Use a scan tool in order to enter ABS Data List.
  3. While monitoring the TCS ON/OFF Switch status, press and release the TCS switch.

Does the switch status change from pressed to released as the TCS switch is pressed and released?

--

Go to Step 9

Go to Step 4

9

  1. Turn the ignition switch to the OFF position.
  2. Disconnect the EBTCM connector.
  3. Connect the J 39700 universal pinout box using the J 39700-25 cable adapter between the EBTCM and the EBTCM harness connector.
  4. Connect a fused jumper between the EBTCM connector terminal 7 and ground terminal B.
  5. Turn the ignition switch to the RUN position. Do not start the engine.

Does the TRACTION OFF indicator turn off?

--

Go to Step 10

Go to Step 11

10

Replace the EBTCM. Refer to Electronic Brake Control Module Replacement .

Is the replacement complete?

--

Go to Diagnostic System Check

--

11

  1. Turn the ignition switch to the OFF position.
  2. Disconnect the brake lamp driver module.
  3. Leave the fused jumper wire between terminals 7 and B of J 39700 .
  4. Using J 39200 DMM, measure the resistance between the brake lamp driver module harness connector terminal F and a good ground.

Is the resistance less than the specified value?

2 ohms

Go to Step 12

Go to Step 15

12

Turn the ignition switch to the RUN position. Do not start the engine.

Is the TRACTION OFF indicator on?

--

Go to Step 13

Go to Step 14

13

Repair CKT 1660 for a short to ground. Refer to Wiring Repairs in Wiring Systems.

Is the repair complete?

--

Go to Diagnostic System Check

--

14

Replace the brake lamp driver module. Refer to Lamp Driver Module Replacement .

Is the replacement complete ?

--

Go to Diagnostic System Check

--

15

Repair CKT 1572 for an open. Refer to Wiring Repairs in Wiring Systems.

Is the repair complete?

--

Go to Diagnostic System Check

--