GM Service Manual Online
For 1990-2009 cars only
Makes
🢒
Pontiac
🢒
2005
🢒
Aztek - FWD
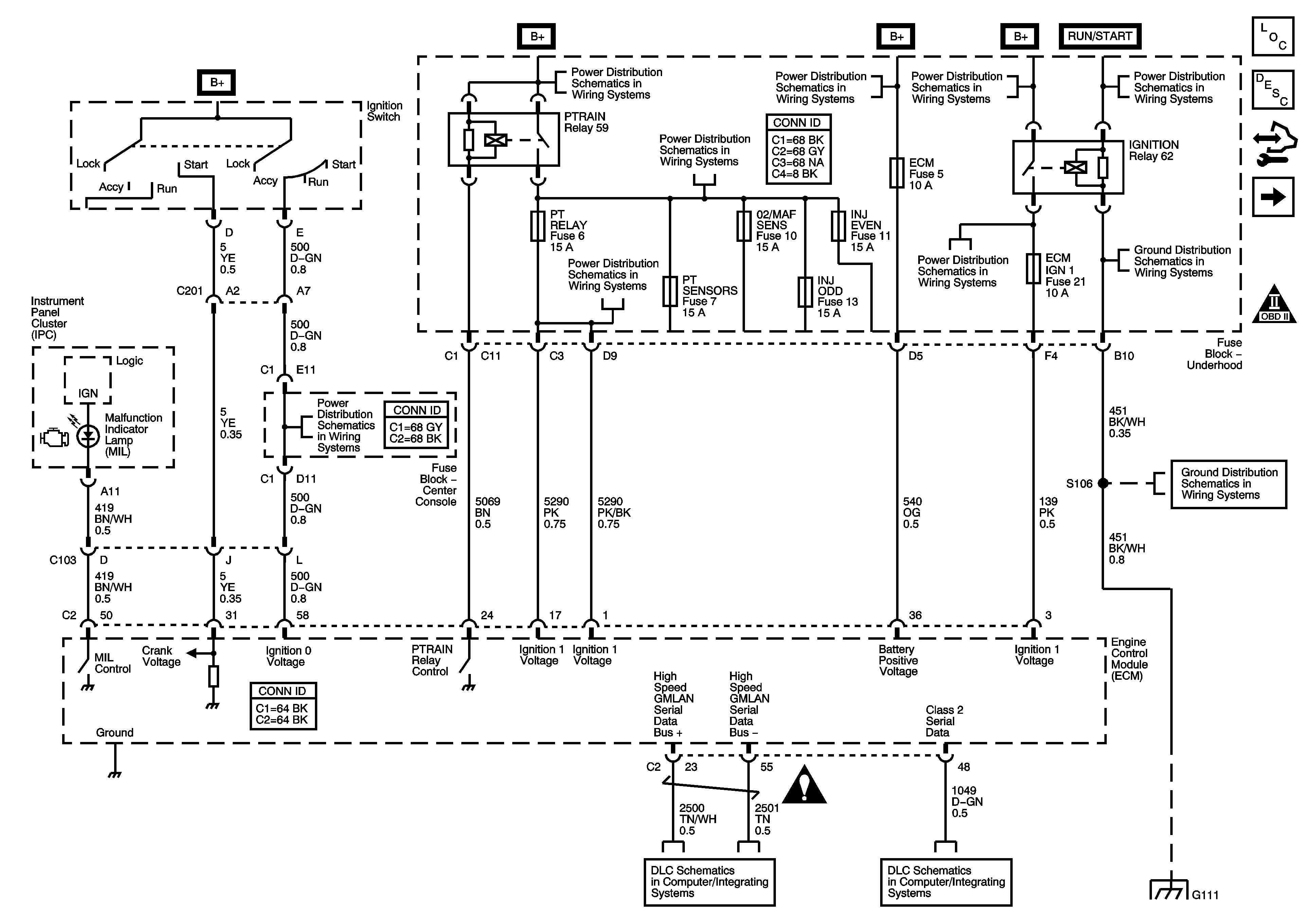
🢒 Power, Ground, MIL, and Serial Data
Power, Ground, MIL, and Serial Data
Power, Ground, Serial Data, MIL and Indicators
Master Electrical Component List
Engine Control Module Description
Control Module References
Underhood Fuse Block Main Relay 1 of 2
OBD II Symbol Description Notice
ABSMTR, ABS SOL, BCM, DVD, ECM (3.6L), FRT AUX, PCM (3.4L), S BAND, and VENT SOL Fuses
ABS, AWD, ECM IGN1, TRANS Fuses and IGNITION Relay - 3.6L
B+ Bus 2 of 2
B+ Bus 2 of 2
B+ Bus 2 of 2
ABS, AWD, ECM IGN1, TRANS Fuses and IGNITION Relay - 3.6L
G132 - LY7 and G111
Ignition Switch - ACCY/RUN/START, RUN, and START Bus Bars and BLWR, IGN0, and KEY SOL Fuses
G132 - LY7 and G111
Engine Controls Schematic Icons
TCM Power, Grounds and Serial Data - 3.6L
Data Link Connector (DLC)
G132 - LY7 and G111
G132 - LY7 and G111