GM Service Manual Online
For 1990-2009 cars only
Makes
🢒
Pontiac
🢒
1985
🢒
Demonstrator
🢒 Backup Lamp Relay, Backup Lamps and License Lamps
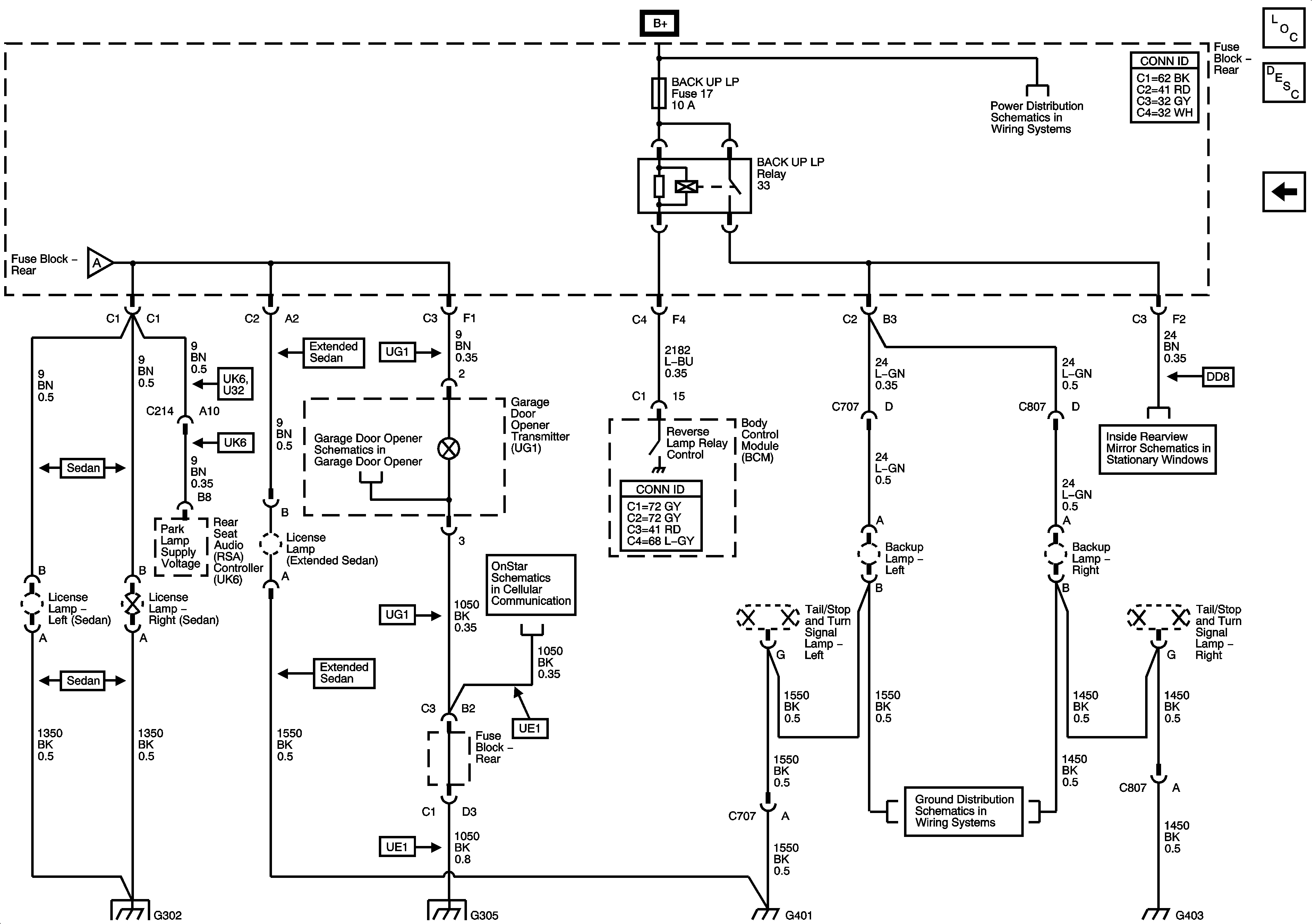
Backup Lamp Relay, Backup Lamps and License Lamps
Backup Lamp Relay, Backup Lamps and License Lamps
Master Electrical Component List
Exterior Lighting Systems Description and Operation
Park Lamp Relay, Park/Turn Signal Lamps and Tail Lamps
AUX PWR #2, BACKUPLP, CIG/AUX, HTD MIR, HTD ST, RBEC 1, RKE/XM/DVD/UGD, RR DEFOG, SUN RF Fuses, BACKUP LP and DEFOG Relays
AUX PWR #2, BACKUPLP, CIG/AUX, HTD MIR, HTD ST, RBEC 1, RKE/XM/DVD/UGD, RR DEFOG, SUN RF Fuses, BACKUP LP and DEFOG Relays
Park Lamp Relay, Park/Turn Signal Lamps and Tail Lamps
Dimmer Switch Inputs and Instrument Panel Lighting
Garage Door Opener
Inside Rear View Mirror
OnStar Communications
G401 and G403
G302
G304 and G305
G401 and G403
G401 and G403