GM Service Manual Online
For 1990-2009 cars only
Makes
🢒
Pontiac
🢒
2005
🢒
Wave
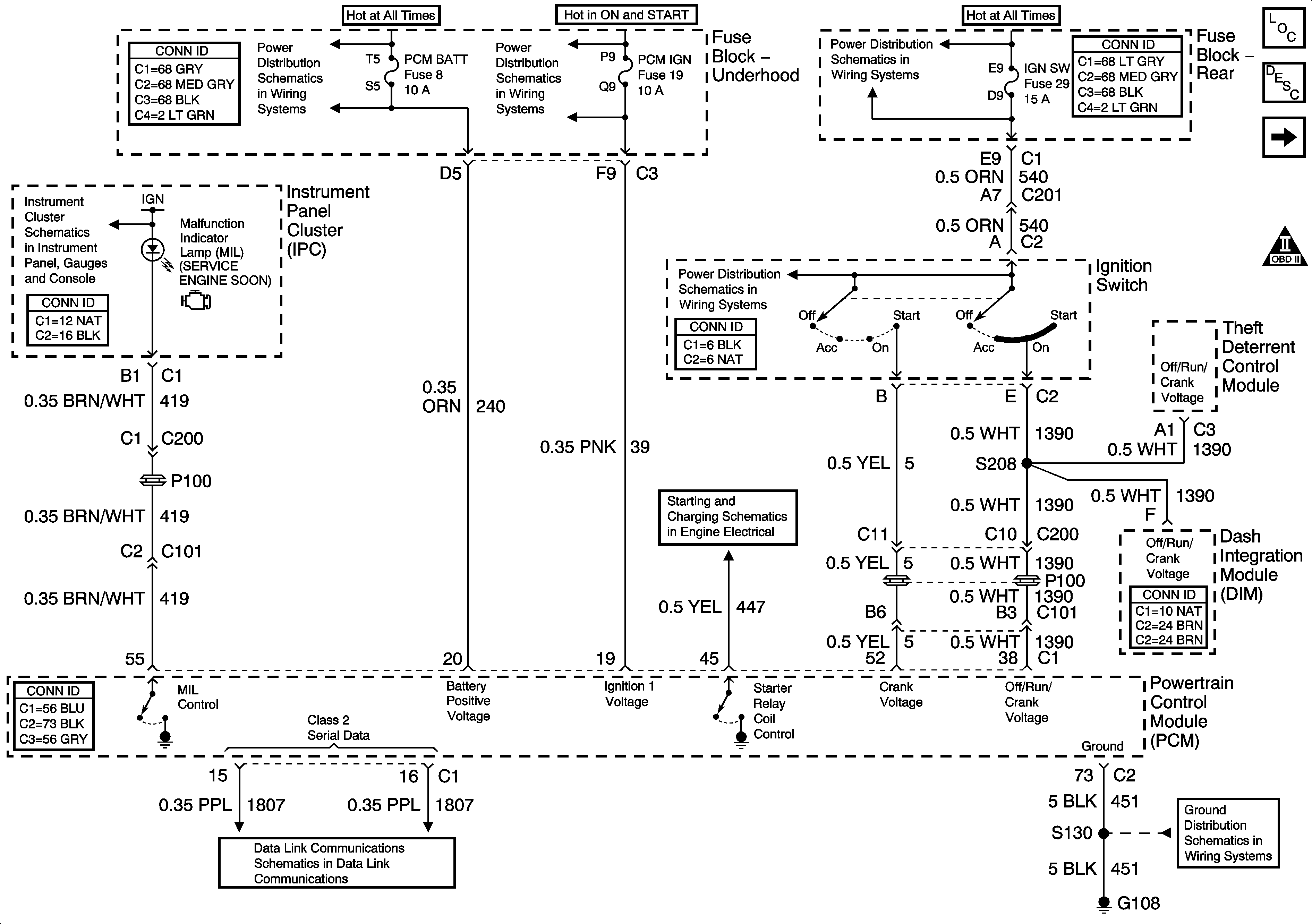
🢒 PCM Power, Ground, Serial Data, and MIL
PCM Power, Ground, Serial Data, and MIL
PCM Power, Ground, Serial Data, and MIL
Master Electrical Component List
Powertrain Control Module Description
5 Volt, and Low Reference Sensors
OBD II Symbol Description Notice
ABS, PCM BATT, and COOLFAN 1 Fuses - 3.8L
INJR 2, PCM IGN, CR CONT, and INJR 1 Fuses - 3.8L
IGN SW and PRK/REV Fuses
DIM, PCM, and EBCM Signals - Traction, ABS, Brake, Battery and MIL Indicators
Serial Data Class 2
Ignition Switch Positions
Starting Control
G108, G110, and G111 - 4.6L