GM Service Manual Online
For 1990-2009 cars only
Makes
🢒
Cadillac
🢒
2007
🢒
Escalade EXT
🢒 Indicators
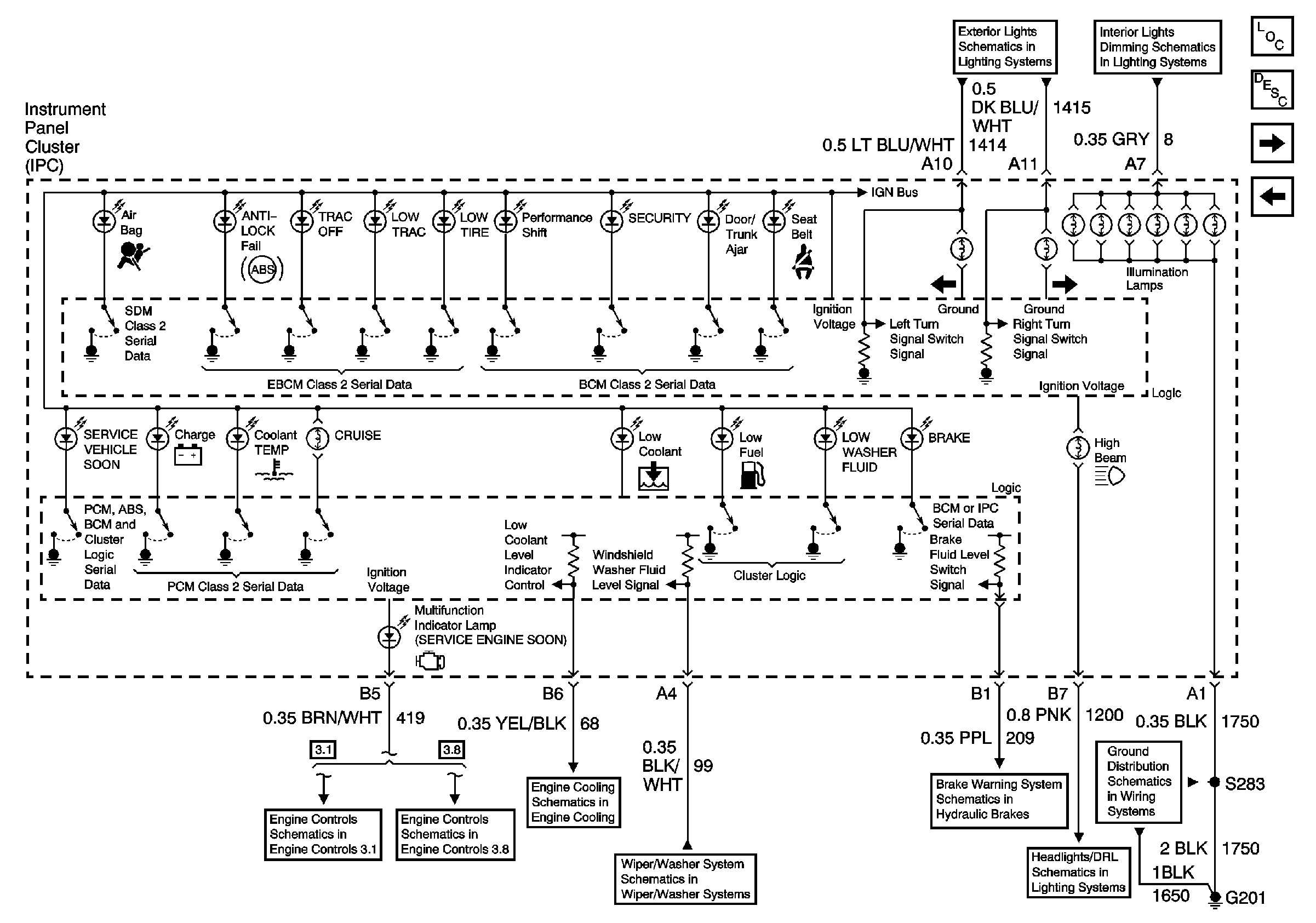
Indicators
Indicators, Page 1 of 2
Master Electrical Component List
Instrument Cluster Description and Operation
Low Oil Pressure and Low Oil Indicators
Gauges
Front Park Lamps
I/P Dimmer Switch, HVAC, and IPC
Module Power, Ground, Serical Data, and MIL
Power,Ground,DLC,and MIL
Coolant Level Indicator
Wiper/Washer System
Brake Warning System
Headlamps and Headlamp Dimmer Switch
G201