GM Service Manual Online
For 1990-2009 cars only
Makes
🢒
Chevrolet
🢒
2000
🢒
Chevy C Pickup - 2WD
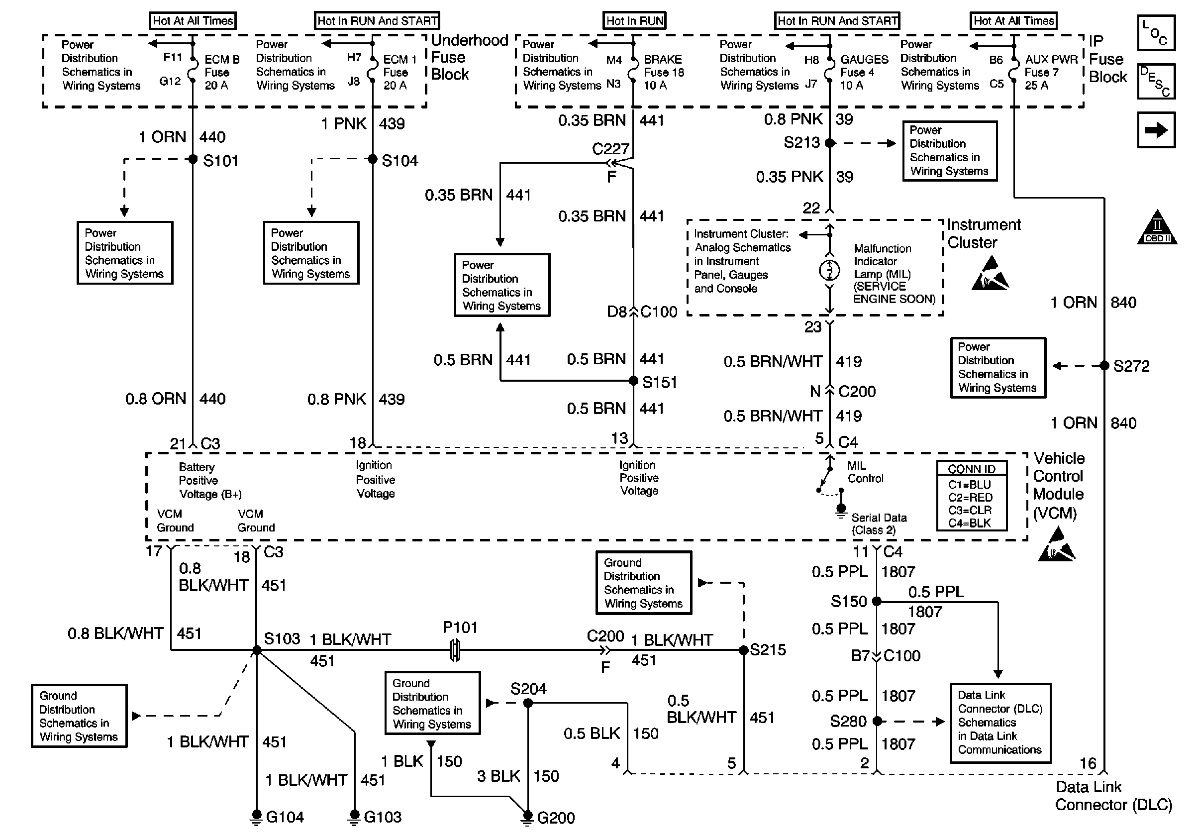
🢒 VCM and DLC Power and Grounding, MIL Circuit
VCM and DLC Power and Grounding, MIL Circuit
VCM and DLC Power and Grounding, MIL Circuit
Battery, and Underhood Fuse Block
IGN A Fuse and Ignition Switch
IGN B Fuse and Ignition Switch
IGN A Fuse and Ignition Switch
LIGHTING and BATTERY Fuses
ECM-B, HORN and A/C COMP Fuses
ECM 1 Fuse (7.4L)
BRAKE and HTR-A/C Fuses
Indicator Lamps
Handling ESD Sensitive Parts Notice
Handling ESD Sensitive Parts Notice
G103 and G104
Cell 50 (2000 C/K)
G103 and G104
Ignition System
OBD II Symbol Description Notice
Engine Controls Components
Vehicle Control Module Description
G200 (1 of 4)
STOP/HAZ, RADIO BATT, and AUX PWR Fuses
GAUGES Fuse