GM Service Manual Online
For 1990-2009 cars only
Makes
🢒
Chevrolet
🢒
2004
🢒
Chevy C Silverado - 2WD
🢒 Power and Ground
Power and Ground
Power and Ground
Master Electrical Component List
Powertrain Control Module Description
MIL Control and Serial Data
Engine Controls Schematic Icons
B+ Bus Bar - 2 of 2
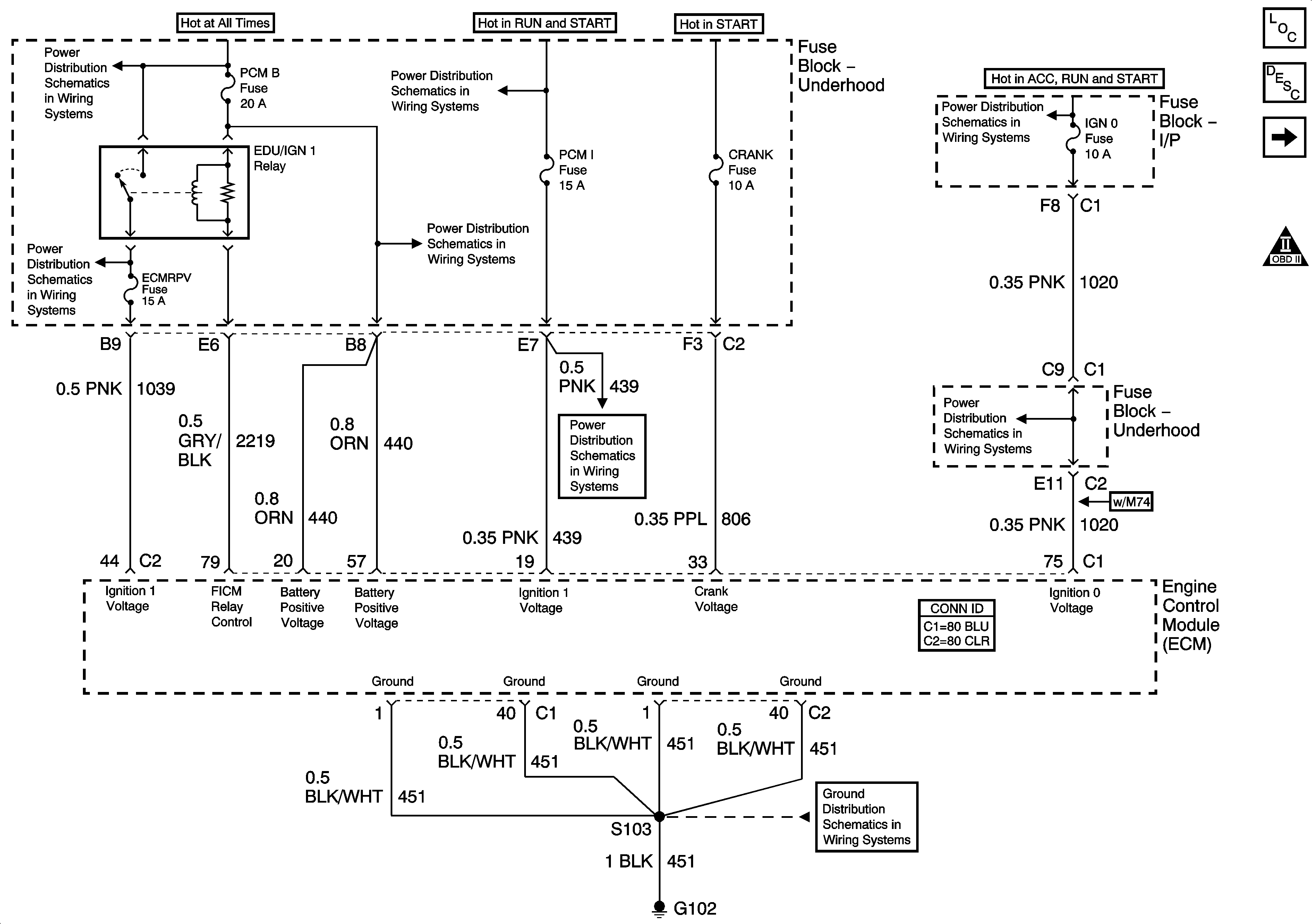
PCM B, ECMRPV, EDU Fuses, F/PMP and EDU/IGN 1 Relays - Diesel Only
Ignition Switch - ACC/RUN and RUN/START Bus Bars
B+ Bus Bar - 2 of 2
FUEL HT and PCM I Fuses - Diesel
Ignition Switch - START, RUN, and ACC/RUN/START Bus Bars
IGN 0, TBC IGN 0,TBC ACCY, SEO ACCY, RR WPR, and WS WPR Fuses
G102, G103, G108 and G109 - Diesel