GM Service Manual Online
For 1990-2009 cars only
Makes
🢒
Chevrolet
🢒
1998
🢒
Chevy P42 Commercial Chassis
🢒 Cell 81(1 of 4)
Cell 81(1 of 4)
Cell 81(1 of 4)
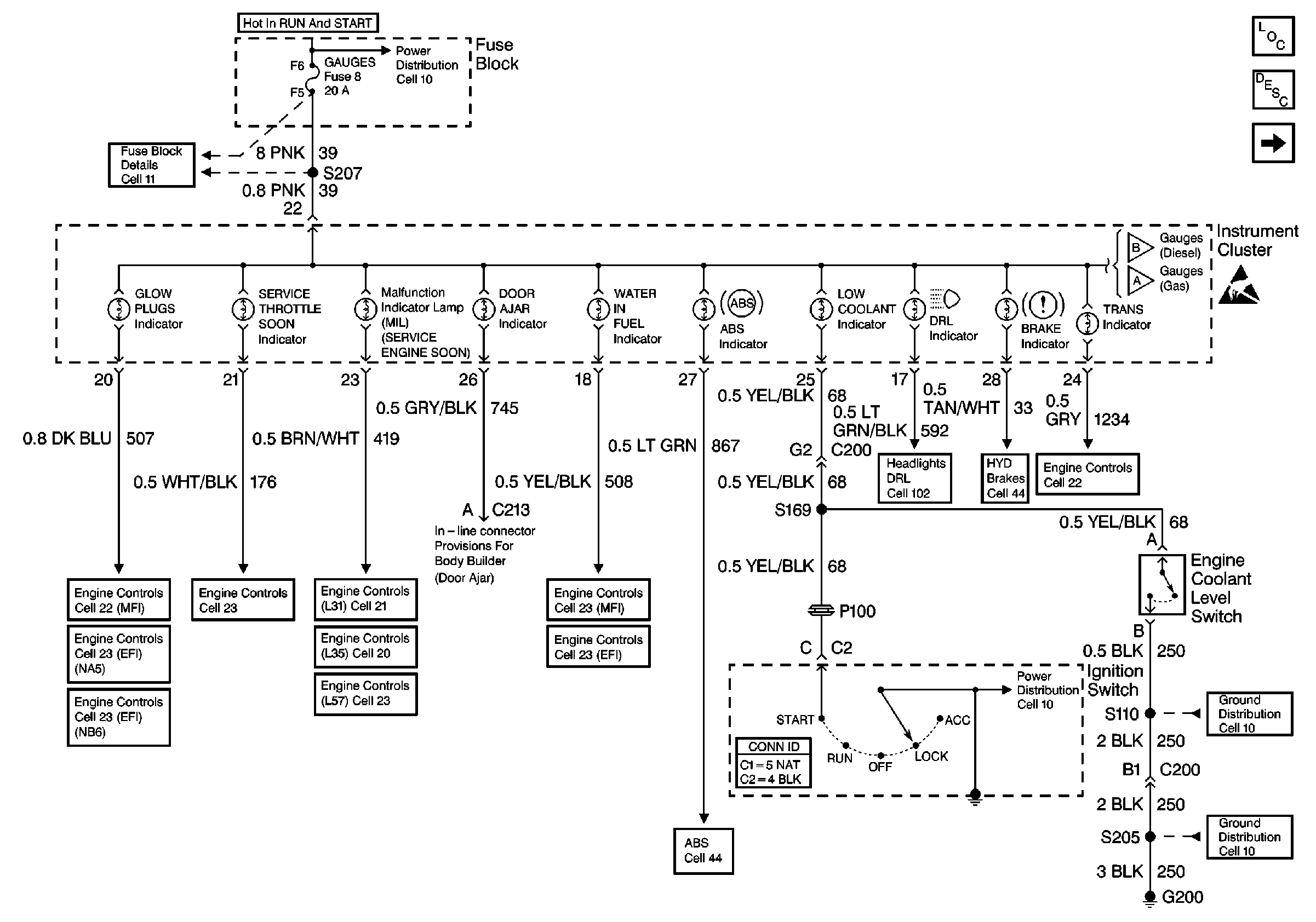
Instrument Cluster Components P42
Instrument Cluster Circuit Description
Cell 81(2 of 4)
Cell 10: Ignition Switch and Fuse Block
Cell 11: GAUGES fuse
Cell 81(3 of 4)
Cell 81(3 of 4)
Handling ESD Sensitive Parts Notice
Cell 22: Glowplug Control
Cell 23: Glowplug Controls 2 - Federal Emissions
Cell 23: Glowplug Control (California)
Cell 23: PCM Power and Grounding, MIL, and DLC
Cell 21: Power and Grounding
Cell 20: Power and Grounding
Cell 23: PCM Power and Grounding, MIL, and DLC
Cell 22: Fuel Controls 2 - Fuel Heater, Water Sensor, Cold Advance
Cell 23: Fuel Controls 2 - Fuel Heater, Temp. Sensor, Water in Fuel Sensor
Cell 102: DRL Indicator
Cell 41: Brake Warning System - US
Cell 22:A/T Controls 1 - Power and Grounding, DLC
Cell 14: S110 [L57]
Antilock Brake System Schematics
Cell 14: G200