GM Service Manual Online
For 1990-2009 cars only
Makes
🢒
Saturn
🢒
2006
🢒
ION
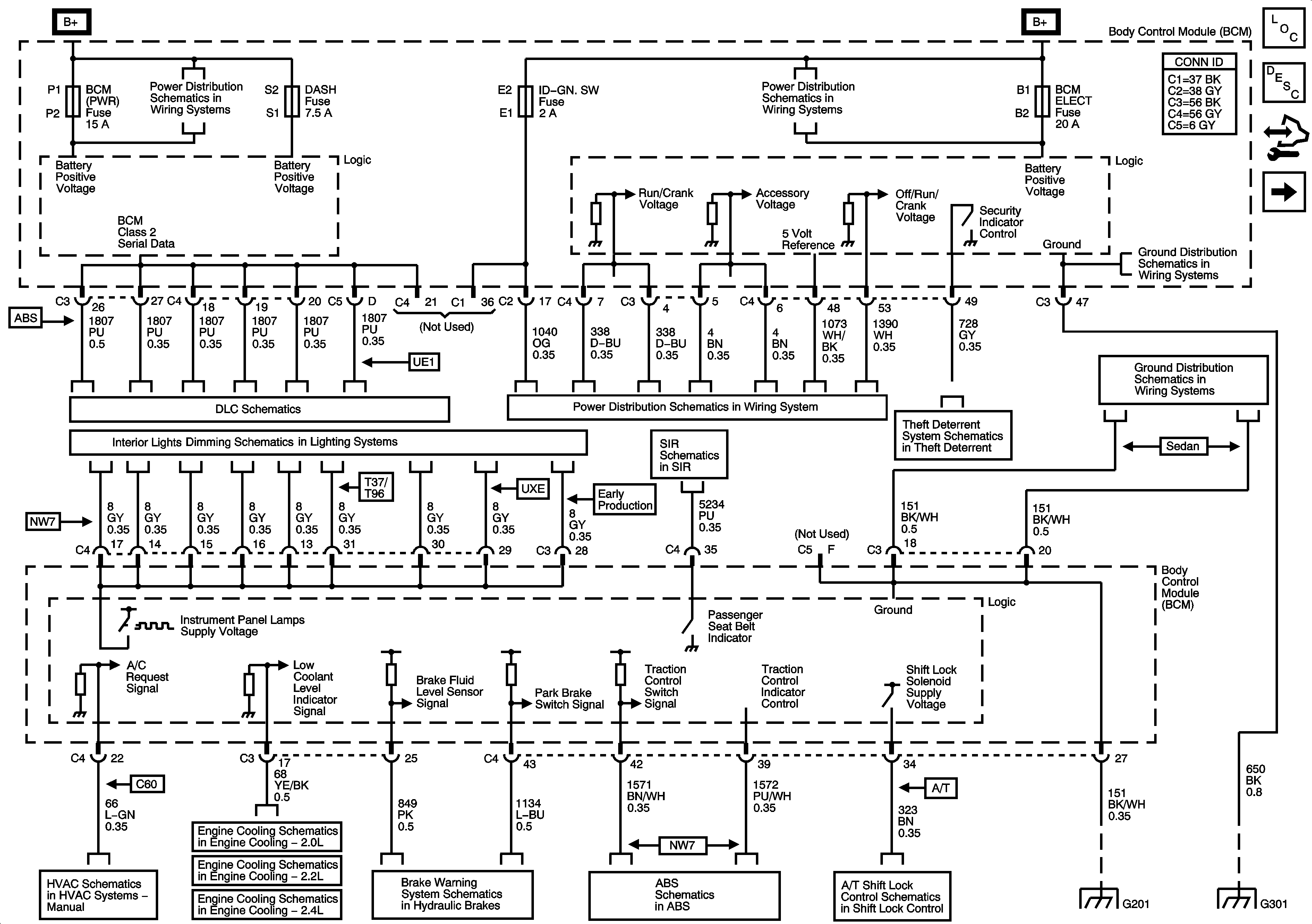
🢒 BCM Power, Ground, and References to Brakes, Lights Dimming, DLC, HVAC, Shift Lock, and Theft Deterrent
BCM Power, Ground, and References to Brakes, Lights Dimming, DLC, HVAC, Shift Lock, and Theft Deterrent
BCM Power, Ground, and References to Brakes, Lights Dimming, DLC, HVAC, Shift Lock, and Theft Deterrent
Master Electrical Component List
Body Control System Description and Operation
Control Module References
References to Lighting - 1 of 2
BCM (PWR), DASH, IP BATT 1, IP BATT 1A, LIGHTER, ONSTAR, PARK, PWR OUTLET, PWR WINDOWS, RADIO (ACC.), RADIO (BATT), SUN ROOF, and WIPER SW Fuses
DLC Power, Ground, Class 2, and Low Speed GM LAN
Turn Signal/Multifunction Switch, Instrument Panel Cluster, I/P Dimmer Switch, Hazard Switch, Fog Lamp Switch, Traction Control Switch and Radio
Air Recirculation Controls (C60)
Engine Cooling Schematics - 2.0L
Engine Cooling Schematics - 2.2L
06 A Sat-Engine Cooling 2.4L
Brake Warning Schematics
Traction Control, DLC, and Indicators
Shift Lock Control Schematics
Passenger Presence System
Ignition Switch, RUN/CRANK Fuse, RUN/CRANK (IGN1) Relay
Vehicle Theft Deterrent
G201
G301
BCM ELECT, CLUSTER/AOS, EPS (60A), FUEL PUMP, HVAC, IGN SW, IP BATT 2, RUN (IGN 3), and STOP Fuses, RUN and FUEL PUMP Relays
G201
G301