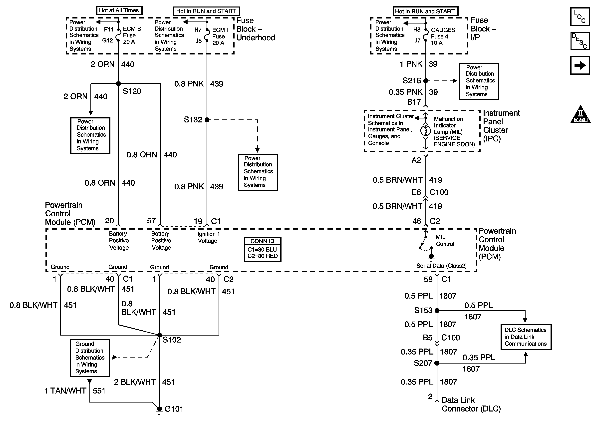
| Figure 1: |
Module Power, Ground, Serial Data and MIL
|
| Figure 2: |
Engine Data Sensors: Pressure and Temperature
|
| Figure 3: |
Engine Data Sensors: MAF and VSS
|
| Figure 4: |
Engine Data Sensors: Heated Oxygen Sensors
|
| Figure 5: |
Ignition Controls
|
| Figure 6: |
Fuel Controls: Fuel Pump Controls
|
| Figure 7: |
Fuel Controls: Fuel Injectors
|
| Figure 8: |
Fuel Controls: EVAP Controls
|
| Figure 9: |
Device Controls
|
| Figure 10: |
Controlled/Monitored Subsystem References
|
| Figure 11: |
Automatic Transmission Control References 4L60-E
|
| Figure 12: |
Automatic Transmission Control References 4L80-E
|