GM Service Manual Online
For 1990-2009 cars only
Makes
🢒
Pontiac
🢒
2002
🢒
Firebird
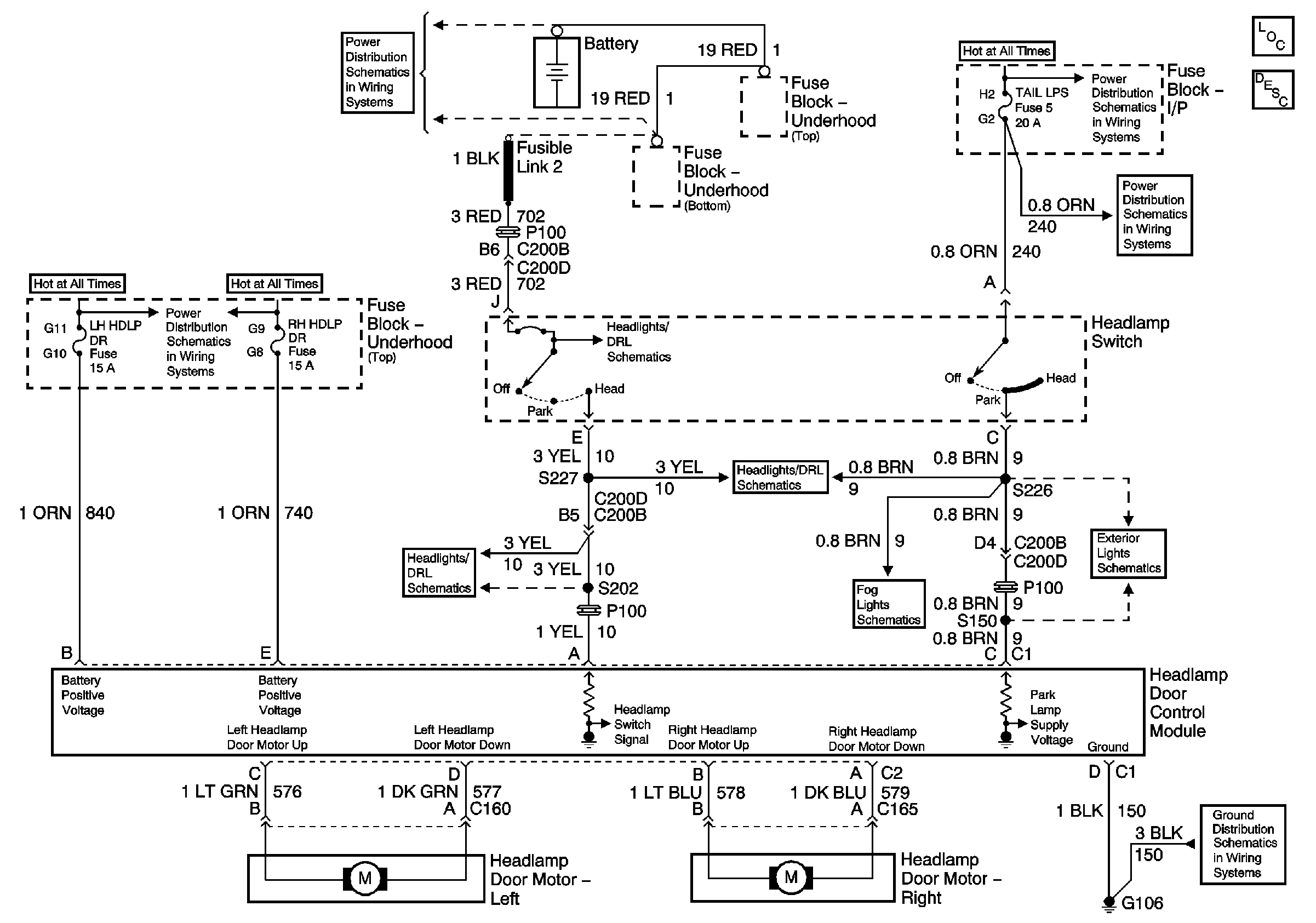
🢒 Headlight Doors Schematic
Headlight Doors Schematic
Master Electrical Component List
Exterior Lighting Systems Description and Operation
Battery Positive Voltage Bussing
I/P-2,TAIL LPS, STOP/HAZARD,PWR ACCY and CIG/ACCY Fuses
I/P-2,TAIL LPS, STOP/HAZARD,PWR ACCY and CIG/ACCY Fuses
ABS BAT-2, H/L DR-HORN, TCS BAT, ABS BAT SOL, LH HDLP DR, RH HDLP DR and HORN Fuses
Headlights Pontiac
Power,Ground and Switch Control
Foglights Pontiac
Front Park Lamps Pontiac
G106