GM Service Manual Online
For 1990-2009 cars only
Makes
🢒
Pontiac
🢒
2002
🢒
Firebird
🢒 Power,Ground and Switch Control
Power,Ground and Switch Control
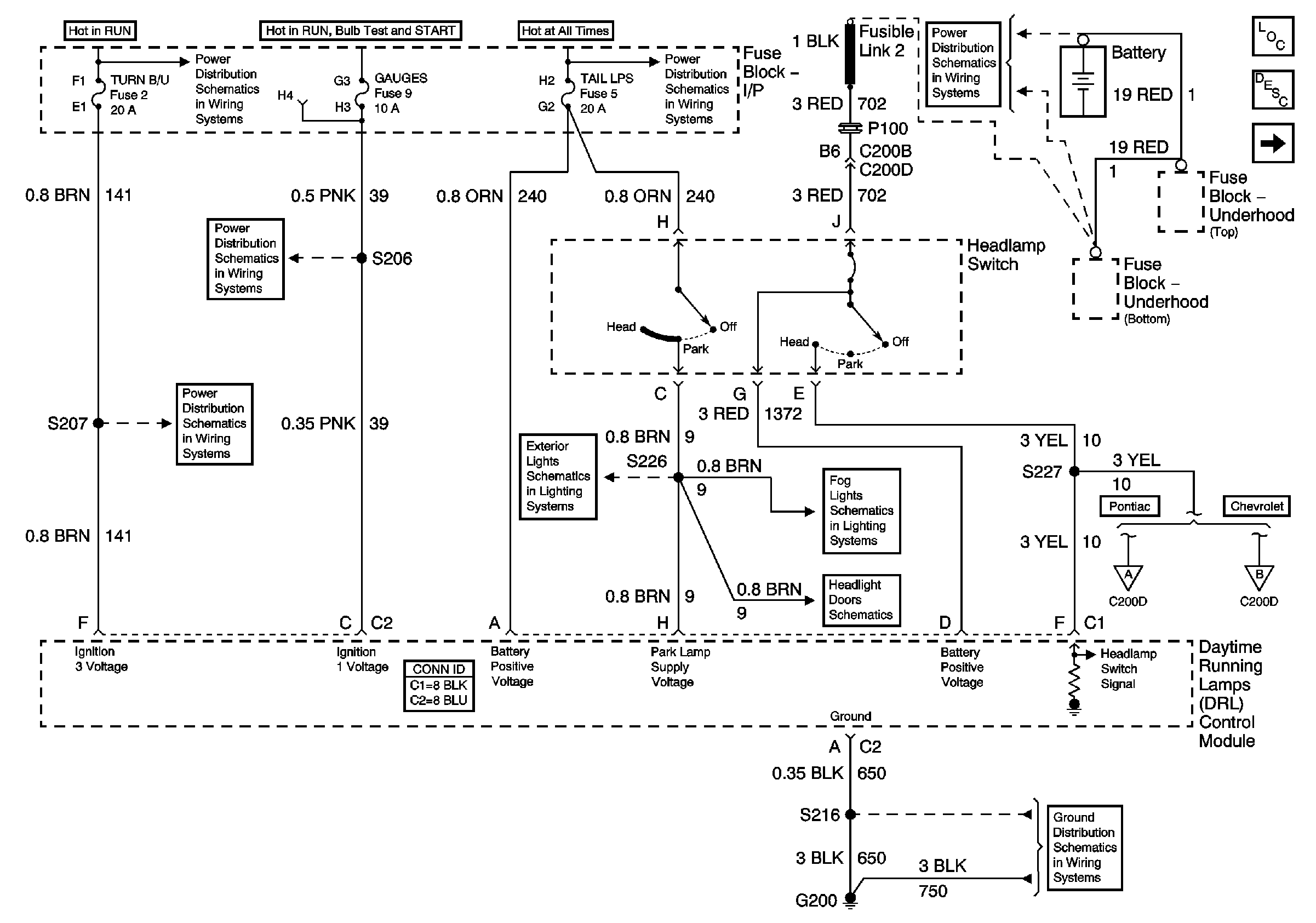
Power, Ground and Headlight Switch Control - Pontiac, Chevrolet - Domestic and Gulf
Master Electrical Component List
Exterior Lighting Systems Description and Operation
DRL Controls
HVAC and TURN B/U Fuses
I/P-2,TAIL LPS, STOP/HAZARD,PWR ACCY and CIG/ACCY Fuses
Battery Positive Voltage Bussing
AIR BAG and GAUGES Fuses
HVAC and TURN B/U Fuses
Front Parklamps Chevrolet Domestic and Gulf
Foglights Chevrolet Domestic and Gulf
Headlight Doors Schematic
Headlights Pontiac
Headlights Chevrolet Domestic and Gulf
G200 Page 1 of 3